德士古耐磨热电偶系统故障总结及优化
来源:www.tx7878.cn/rdou/作者:发表时间:2019-11-14【小中大】
摘要: 介绍了水煤浆加压耐磨热电偶系统常见故障及预防处理,详细分析了锁斗各个阀门内漏的现象、锁斗上下部堵渣现象,并阐述了优化锁斗运行的措施以及锁斗系统故障的处理过程。
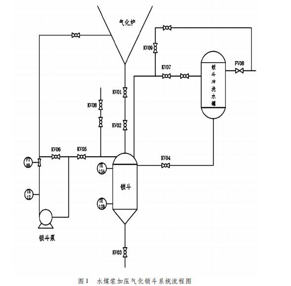
神华榆林能源化工有限责任公司气化工艺为水煤浆加压气化液态排渣技术,水煤浆加压气化炉被公认为安全稳定高效清洁的气化技术,水煤浆与氧气经烧嘴在气化炉内发生一些列氧化还原反应与物理变化,生成以一氧化碳、二氧化碳、氢气为主的粗合成气。未发生反应的灰分以及残炭经过激冷室与激冷水发生物理降温,并通过锁斗排入捞渣机。锁斗循环分为泄压、清洗、排渣、充压、收渣五个阶段,由锁斗程序自动控制,循环时间一般为 30 分钟[1]。激冷室底部的粗渣在收渣阶段经锁斗安全阀 KV01、锁斗收渣阀 KV02 进入锁斗。锁斗安全阀处于常开状态,仅当由激冷室液位低低引起的气化炉停车,锁斗安全阀 KV01 才关闭。锁斗循环泵从锁斗顶部经过 KV05 抽取相对洁净的水送回激冷室底部,保证水的流动,对渣进行冲洗,防止堵渣,KV06 为锁斗泵回流阀。收渣结束 KV07 对锁斗泄压, KV09 对泄压管线清洗,锁斗冲洗水罐经过 KV04 冲洗锁斗,清洗结束锁斗经 KV03 排入捞渣机,排渣结束后 KV08 对锁斗冲压,流程图见图 1。
由于气化炉排渣是将含有粗颗粒的黑水经锁斗间歇式排入捞渣机内,粗颗粒对管道阀门有冲刷和堆积的效果,所以锁斗系统经常发生阀门内漏、锁斗上下部堵渣等问题。通过分析实际工作中各状况的现象,及时工艺处置,有利于气化炉的安全稳定运行。

1 耐磨热电偶内漏原因及现象
1. 1 耐磨热电偶内漏原因
阀门未完全关闭或者阀体内部磨损导致阀门前后泄露的现象叫内漏,其主要原因:设备方面,阀门本身质量差或者检修不合格、阀门密封面磨损变形、含固介质卡在阀体与阀芯中间。工艺方面,由于原料煤组份发生变化或者气化炉工艺烧嘴、气化炉内件发生磨损损坏、炉转腐蚀脱落,使粗渣形成大块冲刷磨损、卡涩阀门。
1. 2 锁斗各阀门内漏现象
在锁斗循环系统非收渣状态时,锁斗通过 KV02、KV05 与气化炉隔离,此时锁斗处于低压区,KV02,KV05,KV08 为高压切断阀,KV03、KV04、KV07、KV09 为低压切断阀。在锁斗冲压过程通过观察锁斗冲压时间可以准确判断高压切断阀内漏还是低压切断阀内漏。一般情况下锁斗在 KV08 打开冲压阶段用时在 60S 左右,冲压时间超过 180S 系统报警,锁斗冲压时间用时过短则高压切断阀极有可能内漏,冲压时间过长则低压切断阀也极有可能内漏。
1. 2. 1 高压切断阀内漏
(1) KV05 内漏,冲压阶段冲压时间缩短; 锁斗泵循环量在泄压过程流量持续降低甚至为零,在冲压过程随着锁斗压力升高锁斗泵循环量逐渐恢复正常循环量; 锁斗冲洗水罐液位在泄压过程中上涨趋势有加快迹象。
(2) KV02 内漏,冲压阶段冲压时间缩短,将锁斗安全阀KV01 关闭冲压时间恢复正常冲压时间,锁斗泄压时锁斗压力降低缓慢。
(3) KV08 内漏,在锁斗非收渣状态时 KV08 内漏对锁斗工艺参数影响不明显,仅在锁斗收渣状态锁斗泵出口温度偏高。
1. 2. 2 低压切断阀内漏
(1) KV04 内漏,锁斗冲压阶段冲压时间过长或超时,并且锁斗冲洗水罐液位上涨趋势加快,将泄压阀 KV07 后手阀关闭后,锁斗冲洗水罐液位上涨趋势还是加快、冲压时间也还是超时。
(2) KV03 内漏,锁斗冲压阶段冲压时间过长或超时,锁斗
冲洗水罐液位未发生加快上涨趋势,在 KV03 附近能听见明显
水流声。
(3) KV07 内漏,锁斗冲压阶段冲压时间过长或超时,并且锁斗冲洗水罐液位也有加快上涨趋势,关闭 KV07 泄压阀后手阀,冲压时间恢复正常,锁斗冲洗水罐液位上涨趋势比未关闭KV07 后手阀趋势减缓。
(4) KV09 内漏,在锁斗冲压阶段锁斗低压区压力上涨较快、高压区充不上去,锁斗冲压时间超时,锁斗压力仅维持稍高清洗泄压管线介质压力,关闭 KV09 前手阀冲压时间恢复正常。
2 锁斗堵渣原因及现象
2. 1 锁斗堵渣原因
水煤浆加压气化对炉温要求在保证液态排渣情况下炉温提高 50 ~ 100℃,一旦发生煤质灰分增加、煤灰灰熔点温度提高、炉温过高导致气化炉炉壁挂渣脱落等情况,均会导致锁斗堵渣,发现锁斗有堵渣现象后一般需要适当提高炉温,如现场渣样有发绿现象则需要降温操作。
2. 2 锁斗堵渣现象
锁斗堵渣分锁斗上部堵渣,锁斗下部堵渣。锁斗上部堵渣占堵渣机率 90% 以上。氧气与水煤浆在气化炉内发生反应后,未发生反应的灰渣经过激冷室激冷后,约 200°C 左右的含固黑水排入锁斗,通过分析锁斗各工艺参数能够表明锁斗堵渣情况[2]。( 1) 锁斗上部堵渣: 在锁斗收渣过程中,气化炉与锁斗压差逐渐变大甚至为正值,锁斗循环量逐渐降低甚至为零,锁斗上部温度上升,锁斗下部温度不变,锁斗排渣过程之后捞渣机电流未发现明显上升。 ( 2) 锁斗下部堵渣: 锁斗在排渣过程发现锁斗冲洗水罐液位不降,捞渣机电流也未发现上涨趋势。
3 锁斗运行优化
锁斗系统由于是将气化炉内未发生反应后的含固黑水间歇式排入捞渣机,含固黑水对阀门、管线、设备磨损不能忽略,而气化炉炉温不仅对气化炉设备有效气有影响又直接影响锁斗收渣,本公司主要对这两个方面进行优化。
3. 1 适当延长锁斗收渣时间
在气化炉正常负荷且保证捞渣机负载的情况下,本公司逐步将锁斗收渣时间延长,最终由原来的 1250S 延长到 1480S,通过延长收渣时间减缓耐磨热电偶开关次数,有效的减缓了锁斗阀门发生的频率。
3. 2 锁斗锥部排渣管线进行改造
正常工况下每运行两个工艺烧嘴气化炉就需要停车检修, 2018 年公司在检修过程中发现,锁斗锥部受含固黑水冲刷严重,锁斗锥部容器厚度变薄,公司通过将锁斗排渣管线延伸至锁斗内 450mm,采用以渣抗渣的原理,经过一年多的运行,气化炉停车检修过程中未发现冲刷痕迹,极大地维护了锁斗系统的安全运行。
4 总结
通过对气化装置锁斗系统日常工艺参数的监控,总结、归类各种锁斗常见故障及现象,提前发现耐磨热电偶内漏、锁斗堵渣等各种问题,并通过对锁斗系统优化、改造保证锁斗系统安全稳定运行。
推荐资讯
- WSSX-461电接点双金属温度计2018-10-30
- Tinytag热电偶记录仪证明了其在制造应用中2021-01-11
- 影响热电偶检定的影响因素、存在的问题以及2017-11-06
- WRNK-302铠装热电偶2018-10-29
- 热电偶的发展历程及产品应用优势解析2019-06-29
- WSS-574双金属温度计2018-10-30
- WZP-24SA隔爆热电阻2018-10-30
- 铂热电阻的结构特点、种类、测温原理、及测2017-09-25










