摘要:化工储运罐更改为氮封带压罐后,储罐原有液位测量仪表无法保证储罐密封和液位测量需要。为了提高储罐的密封性和测量精度,文章对储罐现有液位测量系统进行了改造。将储罐就地钢带液位计改造为2500 钢带液位计加2900 变送器,并将其移位到罐顶安装,防止了管道气体的泄漏。同时,在储罐底部增加6011 罐底显示器,用于就地液位显示,便于工艺就地查看液位。改造后的系统减少了泄漏点,提高了系统的兼容性,增加了液位计正常运行时的稳定性,实现了节能减排。
1 概述
VOC 是挥发性有机化合物的英文缩写,它的排放对人体和生态系统健康有很大危害[1]。大气中的VOC 主要来源于自然界动植物的排放和人为活动两部分,其中人为活动VOC 排放总量仅占自然界排放的10%-20%[2]。石油化工企业是化学污染物重要的排放行业,其中储运行业排放的VOC 占到全部人为排放总量的9.7%。近年来,随着雾霾、PM 2.5 等大气问题在我国日趋严峻,控制储运行业上的VOC 的排放势在必行。
目前化工储运罐区的储罐通风口与大气联通,直接接通大气,当带压凝析油在常压状态溶解气挥发时,含VOC 的废气直接排放到大气中,严重污染了环境。由于氮气的密度小于有机气体而浮于其上,对储罐区储罐设置氮封保护,可以有效的减少VOC 的排放,有效防止有毒气体对周围环境的污染。但采用氮封技术后,储罐原有液位测量仪表无法保证储罐密封和液位测量需要[6],为了提高储罐的密封性和测量精度,文章对储罐现有液位测量系统进行了改造。将储罐就地钢带液位计改造为2500 钢带加2910 变送器,并将其移位到罐顶安装,阻止了管道气体的泄漏。同时,在储罐底部增加罐旁指示仪,用于就地液位显示,便于工艺就地查看液位。改造后的系统减少了泄漏点,提高了系统的兼容性,增加了液位计正常运行时的稳定性,实现了节能减排。
2 液位测量及远传系统的整体设计
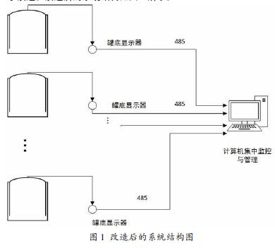
在油气储运生产过程中,储罐直接与外界大气接触,罐中较轻组分会不可避免的逸入大气或与大气中的氧气接触,不仅影响产品的品质,而且会对生态环境产生危害。为了防止石油化工产品与空气接触,工程上常采用氮气密封技术。但采用氮封技术后,储罐原有液位测量仪表无法保证储罐密封和液位测量需要,为了提高储罐的密封性和测量精度,文章对储罐现有液位测量系统及远传系统进行了改造。改造后的系统结构如图1 所示。
使储罐具有一定的微压。为了保证液位计改造后满足储罐的压力不泄漏,我们使用改造为2500 钢带加2900 变送器替换目前的钢带液位计。目前远传钢带安装在罐底部,均配套安装了钢带护管、弯头等设备,仪表已经安装多年,安装时未考虑密封的要求,为了满足当前储罐氮封的要求,我们将罐底部安装的液位计移位到罐顶安装。同时,在储罐底部增加6011 罐底显示器,它可以与罐顶的2900变送器通讯,读取2900 变送器的液位数据,显示液位、温度数据。操作人员可以在罐底读取数据,不用上罐。控制室的FIC2100 巡检仪可以通过现场数据总线与6011 显示器通讯,读取6011 显示器的液位和温度数据。罐区管理计算机通过RS485 与FIC2100 通讯,可以读取整个罐区的各个储罐的液位、温度数据。为了便于操作, 6011 显示器采用红外手持器,无接触设置6011 显示器,可以设定、修改显示的液位、温度数据。
改造后的系统不仅减少了泄漏点,减少了施工工作量,增加了液位计正常运行时的稳定性,达到了储罐氮封密封的要求,而且便于调整液位偏差。
3 钢带液位的选型设计及安装
3.1 钢带液位的选型设计
钢带液位计是一种传统的液位计,目前被广泛应用在石油化工成品油的计量中。为了保证采用氮封技术后储罐的液位测量需要,我们将现有的钢带液位计升级为2500 钢带液位计加2900 变送器。2500 钢带液位计可以为化工储运罐提供连续的液位测量,具有实用性强、测量范围大、精度高性能稳定、使用寿命长、便于维护等优点。通常情况下,安装在罐顶或者储罐的一侧。2900 钢带液位变送器作为一种高精度的数字式仪表,可以广泛的应用在储运罐的钢带测量系统中,通过将液位情况转换成标准电信号,由信号线输出,实现数据的传输。通常,我们将钢带2500 钢带液位计和2900 变送器链接在一起使用,将容器中的液位变化转换成模拟信号、电脉冲信号或开关信号远传至控制室显示或计算机房进行数据显示和处理。
3.2 钢带液位计的安装
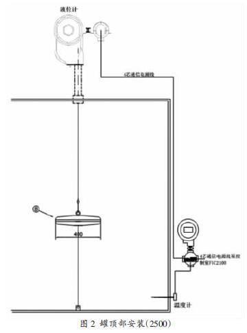
为了保证液位计改造不需要在储罐上动火施工,与液位计连接的护管可以在罐顶测量好尺寸到安全区域预制好后带到罐顶安装。利用2500 钢带液位计加2900 变送器替换原有钢带液位计,可以利用旧储罐内部已安装的浮子和钢带,拆除罐外导向管(钢带槽盒),安装新的保护套管和弯头滑轮。保证导向管各接缝处的密封与垂直度。安装示意图如图2 所示。具体的安装步骤为:
(1)液位计安装在罐顶部,两处螺纹采用聚四氟乙烯生料带缠绕或用液体密封油均匀涂抹密封,这样就不会有N2气体泄露。而且液位计安装在罐顶又可以减小测量误差。
(2)罐底安装罐底显示器,Pt100 温度传感器接入,显示储罐温度,接入液位计的M/S 总线,在罐底显示器可以显示当前液位、温度数据,罐底显示器可以接收红外手持器的遥控信号,可以修改当前液位数据和地址数据。
(3)罐底显示器通过M/S 总线与控制室的FIC2100 连接,在控制室接收储罐液位计的液位、温度数据。
(4)液位偏差修正时不用打开表盖,使用红外手持器即可。
4 6011 型罐底显示器
6011 罐底显示器是隔爆型设计,可应用在1 区危险场所。它的防爆标志为:Ex dⅡ BT6 Gb。变送部分有两个电路板,变送器的线路板安装在隔爆腔体中。接线板安装在接线盒内,接线板有静电和雷击保护的设计。同时作为一种变送器型仪表,其通讯距离可以达到3000 米,可以接收FIC2100 的下传数据和上传现场数据,能够接受MCG2150 的遥控命令。采用微功器件,空载电流小于10mA,提供液位计、温度仪表变送器的48VDC 电源,可以通过MCG2150 红外手持器调试。
6011 罐底显示器与M/S 总线、模拟量输出的液位计配套使用,显示液位、温度1、温度2。它可以安装在罐侧或控制室。输入信号M/S、Pt100,输出通讯协议M/S。它可以根据客户需要在线进行软件升级。6011 罐底显示器可用红外手持器设定参数,避免进入罐区并爬到罐顶调试液位计的麻烦,安全、省力。6011 罐底显示器与液位计、FIC2100 现场总线转换器接线如图3 所示。
5 总线远传的选择及设计
FIC2100 现场总线转换器的工作原理是储罐变送器的液位、温度,经过通讯信号隔离转换后,进入通讯模块CPU,CPU 将上述信号处理后,把罐群的各个液位、温度、状态数据上传主板,主板CPU 控制显示芯片在前面板的数码管上显示温度、液位、罐号和状态,同时将液位、温度数据按MODBUS RTU 协议要求处理后保存缓冲RAM,前面板的各键盘命令、两路串行通信接口的通讯管理也由CPU 处理。上位CPU 可与其它计算机进行通讯以形成较大的集中控制检测系统。罐号、地址和站地址存入EEPROM 长期保存,液位,温度数据存入XRAM 临时保存。现场总线电源、信号输出有过流保护,外部线路短路时自动断开,故障排除后自动恢复。三通道VAREC 总线之间隔离。
FIC2100 现场总线转换器可以连接VAREC 公司的M1900、M2046、M4000,北京美航公司的M5200、M2000,L&J 公司生产的符合VAREC 协议的液位仪表和变送器。它可用于储罐的液位、温度数据自动检测,能够采集M/S 总线传送的液位和温度信号。可与北京美航公司液位检测系统共同组成罐区液位、温度、报警、开关量自动巡检管理控制系统。它与美国VAREC 公司提供的系统Ⅳ通讯格式兼容,同时提供Modbus RTU 协议,方便与计算机管理系统连接,根据客户要求可以修改上位计算机的通讯格式。现如今FIC2100 现场总线转换器已被广泛地应用于石油、化工、冶金、轻工、运输、食品等行业,实现了高精度的测量、显示、报警和管理。文章将控制室的FIC2100 巡检仪通过现场数据总线与6011 显示器通讯,读取6011 显示器的液位和温度数据。罐区管理计算机通过RS485 与FIC2100 通讯,便于读取整个罐区的各个储罐的液位、温度数据。
6 结束语
化工储运罐更改为氮封带压罐后,储罐原有液位测量仪表无法保证储罐密封和液位测量需要。为了提高储罐的密封性和测量精度,文章对储罐现有液位测量系统进行了改造。将储罐就地钢带液位计改造为2500 钢带加2910 变送器。改造时,钢带液位计的导向护管会泄漏油气,为了彻底密封油气泄漏,我们将钢带液位计移到
储罐罐顶,取消导向管,在罐底采用6011 罐底显示器可以与罐顶的2910 变送器通讯,读取2910 变送器的液位数据,显示液位、温度数据。操作人员可以在罐底读取数据,不用上罐。#后,罐底显示器通过M/S 总线与控制室的FIC2100 连接,在控制室接收储罐液位计的液位、温度数据。改造后的系统减少了泄漏点,提高了系统的兼容性,增加了液位计正常运行时的稳定性,实现了节能减排。
相关推荐:电容式液位计、

















关注我们 实现共赢