摘要对智能压力变送器在石油化工厂余热电站透平机组上的使用情况进行了总结, 介绍了该型号电调装置的工作原理及对其进行的改进。
引言
余热电站发电机组的主要任务就是稳定低压蒸汽管网压力, 并在满足工厂其他用汽单位生产需要的前提下, 将多余的蒸汽发电。因此发电机组需根据低压蒸汽管网压力的波动随时调节机组的蒸汽进汽量, 以保证低压蒸汽管网压力的稳定。为了实现这个目的, 发电机组在安装调试时选用了一套由杭州汽轮机厂和浙江大学灵峰科技开发公司共同研制的智能压力变送器。经过我们长期使用和不断的改进, 其安全性、可靠性、灵敏度等多项指标均达到了设计的要求, 取得了满意的使用效果。
2 调压原理
透平发电机组调节低压蒸汽管网压力的原理如图l 所示。

低压蒸汽管网压力经压力变送器将压力信号转变为4一20 m A D C 电流信号送入K一叨3 型电调装置, 经内部运算处理后驱动K O D 调速电机正向或反向转动, 调节发电机组润滑油系统中二次油的压力, 使错油门滑阀产生向上或向下的运动, 并通过杠杆系统上下移动来操纵调节汽阀, 达到增加或减少发电机组入口蒸汽流量的作用, 进而实现调节低压蒸汽管网压力的目的。
智能压力变送器的工作原理
3.1 概述
智能压力变送器以ST9000 型智能调节器为核心,它是具有多种调节功能的微机化调节装置,wuxu编程即可对各种对象进行有效地控制,操作方便、简单、可靠。
3.2 主要技术指标
压力测量范围: O-l.6Mpa输入信号种类: 0~lOmADC 、4~20mADC输出信号种类:继电器输出、4~20mADC 输出动作灵敏度z O.OlMpa上、下限报警设定范围: 0~ 100%工作电压: 380VAC(三相)
3.智能压力变送器的结构和功能
3.3.1 表盘部分

3.3.2 参数设置
利用ST9000 面板上的功能键可以方便的实现对所有参数的设置和浏览,参数显示状态及流程如图3 所示。

由于我们选用的是继电器输出,因此参数PC 、DB 和T 的设定直接影响到ST9000 的控制效果,参数对继电器lJ 、31 动作时间的控制见表1

当PC=DB 时,表l 中第4 、5 项动作状态不存在,仪表动作与常规OF 电机伺服放大器的动作一致:当PC>DB 时,由于阔位偏差逐渐减小,越接近死区,减小速度越慢,从而显著地提高了阀位控制精度,使系统的控制精度得到极大提高。
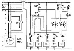
3.4 K-M/3 型压力电调装置的工作原理K-M/3 型压力电调装置的电路原理如图4 所示。

当机组成功并网后,电专业送来一个接点信号使KS 闭合,使用K-M/3 须进行以下操作:
• 确认仪表所有参数是否正确
• 闭合K-M/3 上的总控制电源空气开关K7
• 闭合分电源开关DZ
• 实验开关K6 拨到运行位(断开状态)
此时K-M/3 的使用根据具体情况又可分为手动调节和自动调节两个部分。
3.4. 1 手动调节
当蒸汽管网压力高于设定值时,在室内按下Kl 按钮, 2J 得电使lJ 动作, KOO 电机正向转动,发电机入口蒸汽流量增加,管网压力下降。当蒸汽管网压力低于设定值时,在室内按下K2 按钮, 4J 得电使3J 动作, KOO 电机反向转动,发电机入口蒸汽流量减少,管网压力下降。同时2J 和4J 相互自锁,以避免lJ 和3J 在任一时间同时动作,从而保护KOO 电机。
3.4.2 自动调节
在现场按下K-M/3 上的投入按钮K3 ,使KM/3 的内部继电器5J 得电,一组常开触点( 5 、6 )闭合实现自锁,另一组常开触点( 2 、3 )闭合,从而接通ST9000 的继电器输出回路。再将ST9000 上的NM 键按下,使AUTO 灯常亮,ST9000 就处于自动工作状态。此时ST9000 将根据预先设置的蒸汽压力值自动控制其内部继电器动作,分别控制KOO 电机的正反转,从而实现蒸汽管网压力的自动调节。按下按钮K4 或K5 ,继电器5J 失电,一组闭合触点( 5 、6 )断开,自锁解除;另一组闭合触点( 2 、3 )断开,切断ST9000 的继电器输出回路, K-M/3 就又回到了手动工作状态。4 K-M/3 型电调装置在使用过程中存在的问题
4.1 蒸汽压力变送器选型落后
电调装置自带一块电II 型压力变送器,而我厂仪表均为电皿型,供电及输出信号类型都与它不相同,因而在使用过程中给日常维护、检查带来很大不便。
4.2 继电器接触不良
电调装置自带了五个JTX 型继电器来实现自动控制。由于蒸汽管网压力经常被动,使得其中u 、2J 、3J 、4J 处于经常动作的状态,长期工作容易造成触点接触不良。该继电器还是插件式安装,长期工作也容易造成插足与插座接触不良,这些都会影响电调装置的正常运行。
4.3 室内无投入按钮
操作人员必须到现场才能将K-M/3 投入自动运行,从而给操作带来不便。
4.4 自动调节无限位措施
当电调装置白动工作时,有时由于蒸汽管网压力单向变化或蒸汽管网负荷的突然变化,使得电调装置的自动调节长时间单向动作,这样容易造成汽轮机调节汽阅全开或全关,而汽轮机只有在#大蒸汽负荷(70T/H)的1/3-2/3 之中运行才#稳定和安全,因此必须采取有效措施来防止调节汽阀动作到极限位置,保护机组的安全。
4.5 工作环境的影晌
电调装置安装在汽轮机旁,工作环境恶劣。特别是在夏天,环境温度很高。经测量,仪表盘内温度#高曾达到42 度以上,这会加速电子元器件的老化,容易出现各种隐性故障,影响其正常运行,也给我们的日常维护带米压力。
5 解决方案与实施
针对使用过程中出现的各种问题,我们分别对其进行了改造。
5.1 针对“蒸汽压力变送器选型落后”的改进措施
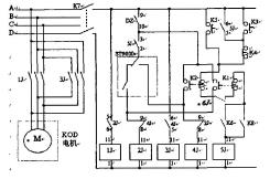
我们将原压力变送器更换为…台横河系列YA43S 型压力变送器,利用一组备用电缆将操作室内的24VDC 电源引入压力变送器,将压力变送器的输出信号接入K-M/3 中,并在ST9000 参数设置中作了相应的修改,将参数设置中的第11 项“输入类型”由0-,lOmADC 输入改为4~20mADC 输入,从而解决了这-问题。5.2 针对“继电器接触不良”的改进措施将原M/3 中直接控制KOO 电机的小型通用继电器lJ 、3J 拆除,用两个交流接触器替代(型号为CJ20-16),很好的解决了这一问题。5.3 针对“室内无投入按钮”的改进措施我们仔细研究了设备带来的电路图,#后决定对K-M/3 内部的线路做一下修改,就满足了工艺的要求,具体修改如图5 所示。

原KS 使用一对常开触点串入按钮K4 和按钮K2之中,来实现退出功能。现在我们只要将K5 的一对常闭触点一端不变和K2 相连,另一端直接并到电源母线上,就可以实现投入功能了。改进后,当需要将K-M/3 投入自动运行时,直接在操作室内按下KS, SJ 动作, K-M/3 就实现自动运行。如需手动操作,在操作室内按下Kl 或K2 任一按钮,使SJ 失电,将ST9000 的继电器输出回路切除,就可实现手动控制。S.4 针对“自动调节无限位措施”的改进措施在操作室安装一个欧姆龙继电器6J (型号为MY2 ,线圈电源24VDC ),将其中一对常闭触点串入Kl 至K2 短接线中,如图6 所示。

在余热电站自控系统西门子S7-400PLC 中对发电机入口蒸汽流量做上、下限报警及输出接点组态。当蒸汽流量高于上限设定值(设置为55TIH >或低于下限设定值(设置为20T/H )时,上位机发出声光报警,提醒操作人员注意:同时下位机输出开关量卡件触点动作,欧姆龙继电器6J 的线国得电,常闭接点断开,使K-M/3 中的SJ 失电,达到切除电调装置自动控制的作用,使其从自动控制变为人工手动控制,从而保护了机组的安全。
5.5 针对“工作环境的影晌”的改进措施
我们在现场仪表控制柜顶部安装了一台排气扇,加强仪表盘内的空气和外部空气交换,并请热电车间在靠近仪表盘的蒸汽电动阀旁安装了一块2xl.5m 的热辐射阻挡隔热板,有效阻挡从蒸汽管线辐射来的热量,使仪表的工作环境得到了较大的改进。经测量,仪表盘内温度由改造前的#高42 度降低为34 度左右,效果十分明显。
6 结论
通过以上的改进, K-M/3 型电调装置工作的可靠性、稳定性都得到了加强,故障率大幅下降。经过长期的跟踪观察, K-M/3 型智能电调装置的工作原理可靠,调节方式成熟、准确,大大减轻了操作人员的劳动强度,有效的保证了工厂低压蒸汽管网的稳定,减少了电耗成本,增加了工厂经济效益,在工厂类似机组中有较高的推广和应用价值。

















关注我们 实现共赢