压力变送器

投入式液位计双金属温度计不锈钢压力表手操器隔膜压力表电接点压力表阻旋料位开关天然气流量计阻旋式料位计

如何选择不同配置的差压变送器用于液位密度测量

作时间:2019-04-12  来源:  作者:
   
    差压变送器用于测量过程储罐中的液位,比较两者之间的压力测量值压力在大气的底部压力,或在同一水箱顶部空的空间施加压力。
通用差压变送器方法:
    存在多种系统布置,用于使用差压变送器从静水压头的测量来确定密度
带湿腿的DPT变送器:
20190404141827.jpg
    水平或静压波动的应用需要补偿。在这些条件下,有三种基本密度测量装置。
    湿腿安装在下开口和上开口之间,该开口填充有将被密封的流体,使得它不会与过程流体结合。
    shou先,如果一个密封可以选择始终比过程流体密度大的流体,并且不会与之混合。为确保工艺液体不会进入吹扫的湿腿,处理容器的管道应包括适当的屏障。
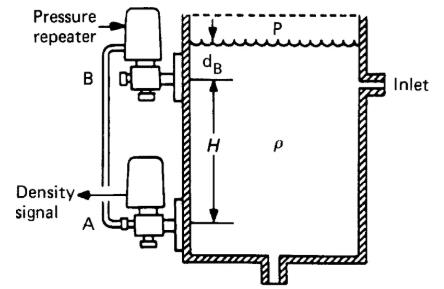
带变压器的差压变送器:
20190404141841.jpg
    用于上部连接的压力中继器。该仪器以一种形式再现B连接处存在的任何压力,从完全真空到大约250Pa正压。
    转发器将高压B处的总压力传送到差压变送器的低压侧。这从高度A处的压力减去高度B处的压力。
    使用转发器方法进行真空应用时应特别注意,其中转发器的总压力低于大气压。
带泡泡管的差压变送器
20190404141857.jpg
    这个非常简单的系统由两部分组成开放式的管,用V槽口完成。将它们浸入液体中,V形槽口以已知的固定垂直距离H分开,并在适当的压力下用低但稳定的气流(或惰性气体)吹扫。
    通过连接在这些管之间的差压变送器测量两个点处的静水压力的差值Tp,其中较高压力侧与较低V形缺口相关联。
注明,三畅仪表文章均为原创,转载请标明本文地址

您可能感兴趣的文章 Technique
相关产品 Technique
产品分类 ProductsClass

压力变送器厂家

隔膜式单平法兰远传压力变送器

空压机专用压力变送器

恒压供水压力变送器

卫生平膜型压力变送器

炉膛负压变送器

罗斯蒙特3051S压力变送器

压阻式压力变送器

压力变送器壳体

HART375手操器

HART475手操器

3051TG压力变送器

压力控制器

卫生型隔膜压力变送器

隔膜密封式压力变送器

扩散硅压力变送器

SC530A压力变送器

SC430A压力变送器

SC433卫生型压力变送器

SC-BP800压力变送器

智能压力变送器

单法兰压力变送器

一体化风压变送器

高温压力变送器

小巧型压力变送器

2088扩散硅压力变送器

负压变送器

绝对压力变送器

扩散硅压力变送器

3051压力变送器

远传法兰变送器

智能变送器

差压变送器厂家

高静压差压变送器

微差压变送器

单法兰远传压力变送器

隔膜密封式差压变送器

智能差压变送器

双法兰毛细管差压变送器

双法兰差压变送器

远传差压变送器

法兰安装式差压变送器

电容式差压变送器

单法兰凸膜片远传差压变送器

双平法兰远传差压变送器

双法兰高精度差压变送器

单法兰隔膜差压变送器

单法兰差压变送器

SC3351DP智能微差压变送器

液位变送器厂家

射频导纳料位开关

射频导纳物位计

单法兰液位计

硫酸储罐液位变送器

射频导纳料位开关

静压式液位变送器

射频电容液位计

高温投入式液位计

双法兰远传液位变送器

电容式液位变送器

差压式液位计

差压式液位变送器

双法兰液位计

射频导纳物位开关

射频导纳液位计

磁致伸缩液位计

单法兰液位变送器

阻旋式料位开关

投入式液位计

法兰式液位变送器

法兰式液位计

电容式液位计

双法兰液位变送器

高温投入式液位变送器

防腐投入式液位变送器

投入式液位变送器

音叉开关

料位开关

温度变送器

一体化温度变送器

一体化数显温度变送器

双金属温度计

WSSX-411电接点双金属温度计

WSS-401双金属温度计

WSS-481双金属温度计

WSSE-411一体化双金属温度计

WSSX-481B防爆电接点双金属温度计

WSSX-410B防爆双金属温度计

WSSE-501一体化双金属温度计

WSSE-401双金属温度计一体化

指针式温度计

热电偶

高温高压热电偶

高温贵金属热电偶

热风炉拱顶热电偶

电站测温专用热电偶

铠装铂铑热电偶

隔爆热电偶

防爆热电偶

高温高压热电偶

耐磨阻漏热电偶

耐磨热电偶

耐磨切断热电偶

装配热电偶

铠装热电偶

铂铑热电偶

耐磨热电偶

密炼机用耐磨热电偶

低温喷涂耐磨热电偶

煤粉仓耐磨热电偶

水泥厂窑炉用耐磨热电偶

水泥厂专用耐磨热电偶

耐磨热电偶

热电阻

压力校验仪

压力表

数显压力表

精密数字压力表

压力变送器知识
热门文章Technicalnews
智能差压变送器 扩散硅压力变送器 射频导纳开关 投入式液位变送器 双法兰液位变送器 一体化温度变送器 单法兰液位变送器
旋进旋涡流量计|射频导纳液位计|压力控制器| 压力表|隔膜压力表|耐震压力表| 耐磨热电偶|天然气流量计|压缩空气流量计|热式气体质量流量计| 氨气流量计| 热电阻|投入式液位计|
静压式液位计|热电偶温度计|电接点压力表|精密压力表|智能压力校验仪|横河EJA变送器|
销售热线:0517-86998326 86998328 18952302362 13915186942 传真:0517-86998327
3051TG压力变送器 淮安市三畅仪表有限公司 压力变送器 液位变送器 差压变送器 制作版权所有 http://www.tx7878.cn/ © 厂址:江苏省淮安市金湖工业园区